Operation CHARM: Car repair manuals for everyone.

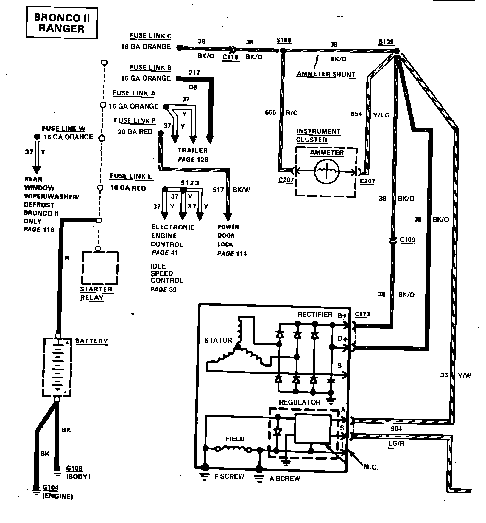
Charge/Power Distribution (With-Ammeter)