Operation CHARM
: Car repair manuals for everyone.
Home
>>
Ford
>>
1986
>>
F 150 4WD Pickup V8-302 5.0L
>>
Repair and Diagnosis
>>
Starting and Charging
>>
Technical Service Bulletins
>>
All Technical Service Bulletins
>>
Alternator - Electrical and Vacuum Manual Correction
>>
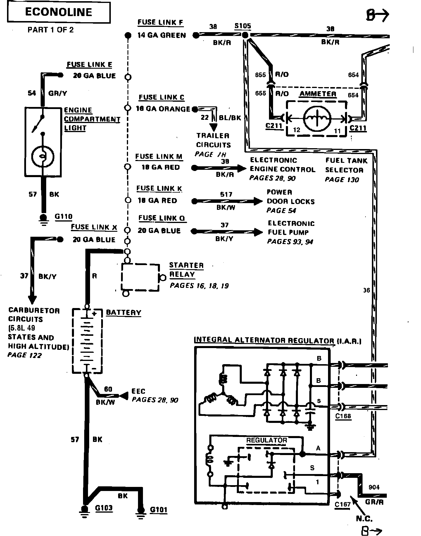
Charge/Power Distribution (With Ammeter) (With Integral Alternator Regulator)
Charge/Power Distribution (With Ammeter) (With Integral Alternator Regulator)