Operation CHARM
: Car repair manuals for everyone.
Home
>>
Ford
>>
1986
>>
F 150 4WD Pickup V8-302 5.0L
>>
Repair and Diagnosis
>>
Diagrams
>>
Electrical Diagrams
>>
Wiper and Washer Systems
>>
Windshield Washer Pump
>>
Less Intermittent Wipers
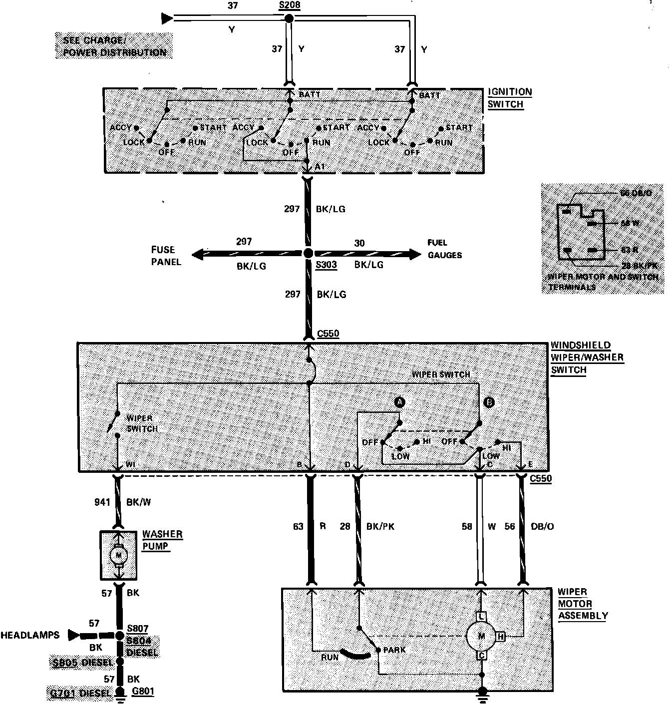
Less Intermittent Wipers
Fig. 52 Windshield Wiper/Washer Wiring Circuit (L/Interval Wipers):