Operation CHARM
: Car repair manuals for everyone.
Home
>>
Ford
>>
1986
>>
F 150 4WD Pickup V8-302 5.0L
>>
Repair and Diagnosis
>>
Diagrams
>>
Electrical Diagrams
>>
Wiper and Washer Systems
>>
Windshield Washer Motor
>>
With Intermittent Wipers
With Intermittent Wipers
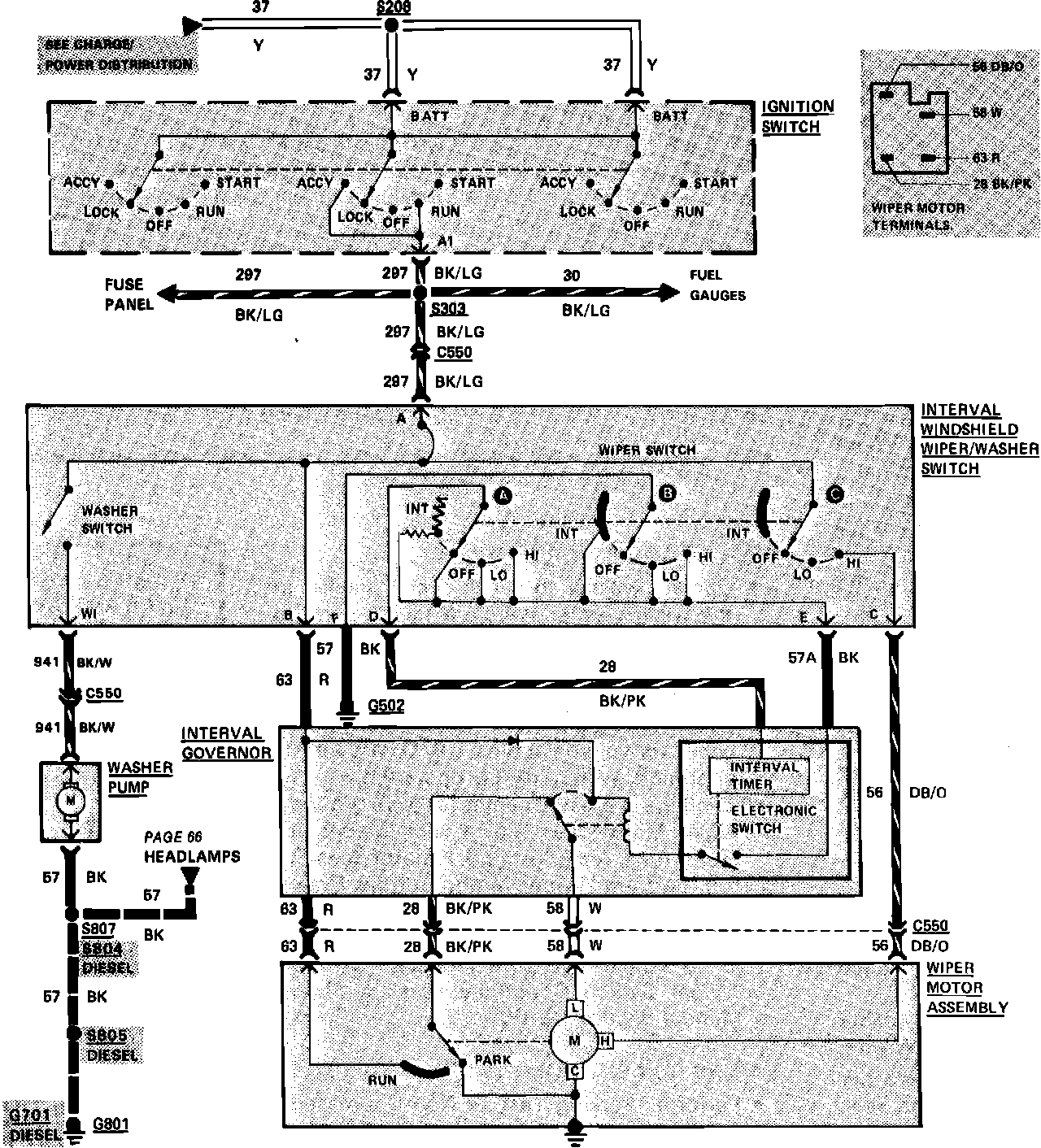
Fig. 53 Windshield Wiper/Washer Wiring Circuit (W/Interval Wipers):