Operation CHARM
: Car repair manuals for everyone.
Home
>>
Ford
>>
1986
>>
F 150 4WD Pickup V8-302 5.0L
>>
Repair and Diagnosis
>>
Diagrams
>>
Electrical Diagrams
>>
Powertrain Management
>>
Fuel Delivery and Air Induction
>>
Fuel Pump
>>
System Diagram
>>
Dual Fuel Tanks
Dual Fuel Tanks
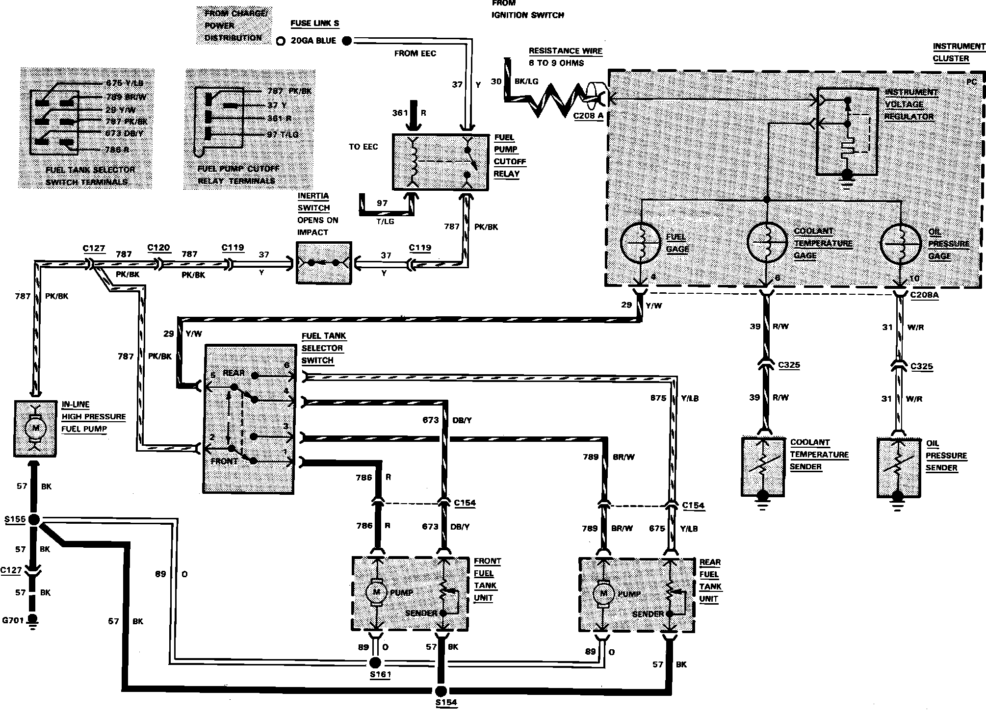
Fig. 16 Electric Fuel Pump Control, Fuel Tank Selector & Gauges Wiring Circuit. F150-350 W/V8-302 (5.0L) EFI Engine & Dual Fuel Tanks: