Operation CHARM
: Car repair manuals for everyone.
Home
>>
Ford
>>
1986
>>
F 150 4WD Pickup V8-302 5.0L
>>
Repair and Diagnosis
>>
Cruise Control
>>
Diagrams
>>
Electrical Diagrams
Electrical Diagrams
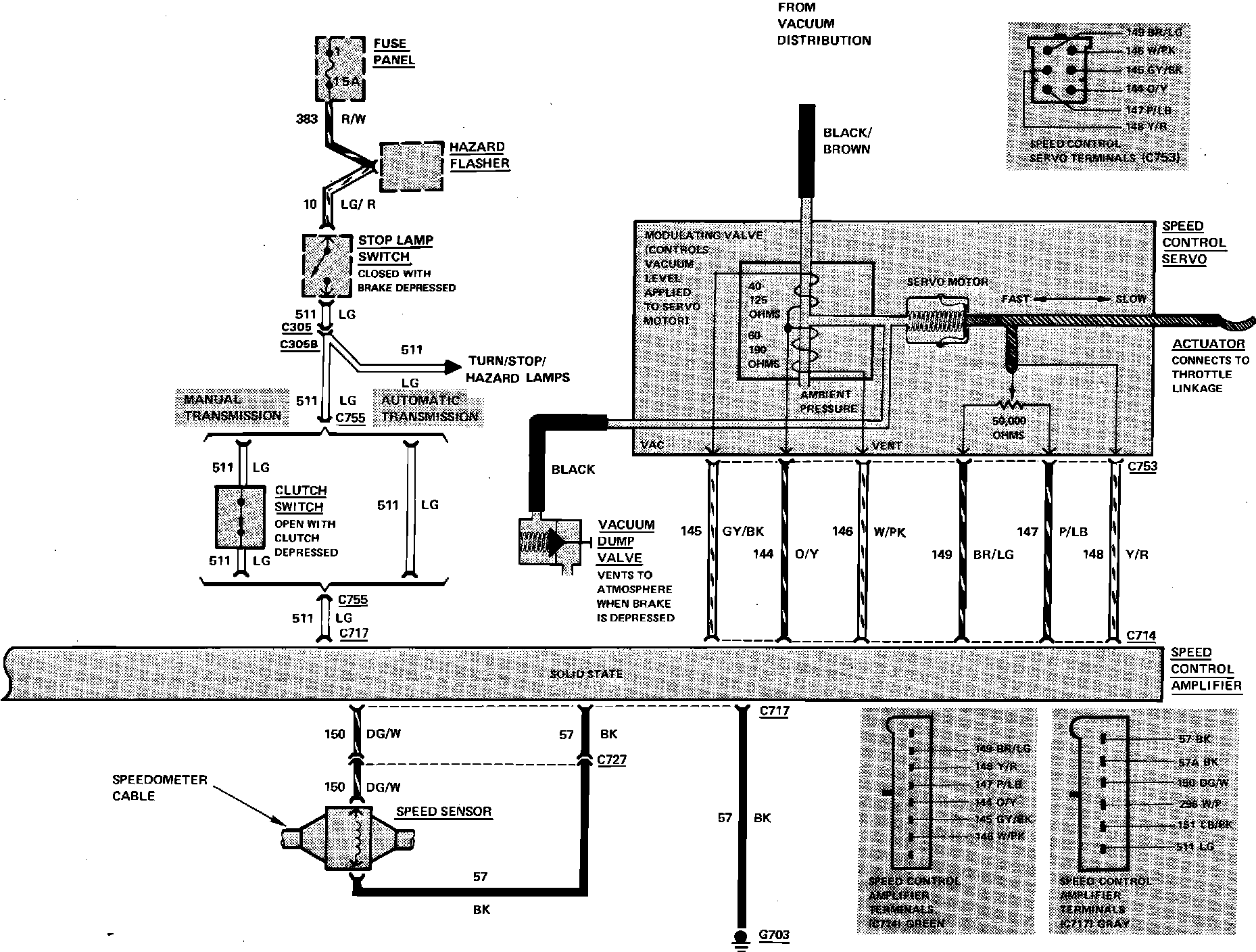
Fig. 49 Speed Control System Wiring Circuit (Part 1 of 2):
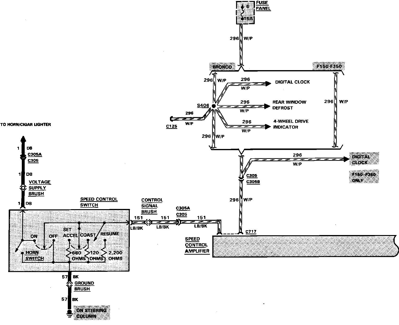
Fig. 49 Speed Control System Wiring Circuit (Part 2 of 2):