Operation CHARM: Car repair manuals for everyone.

Less Electronic Radio

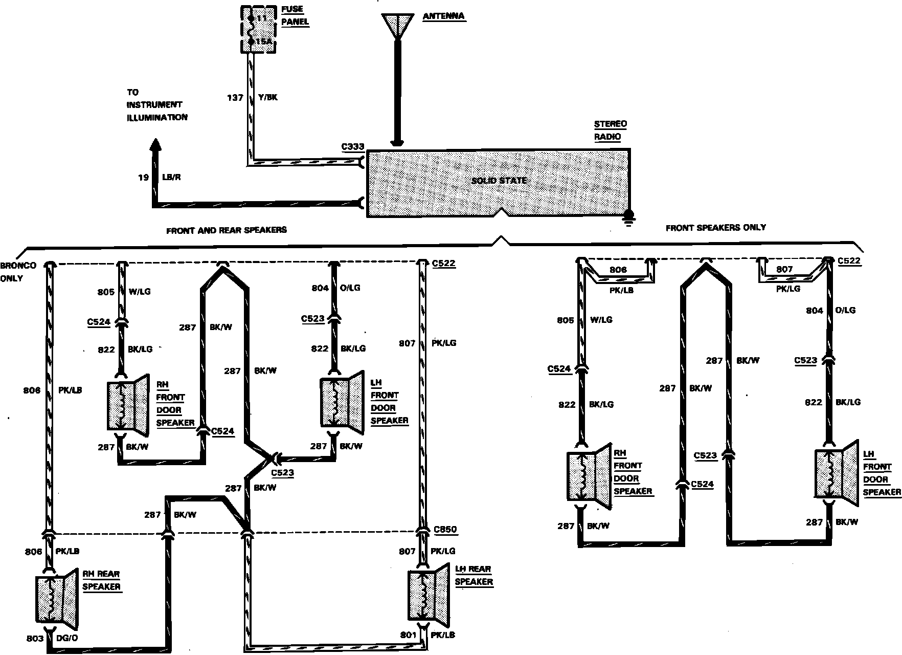
Fig. 46 Radio & Speaker (L/Electronic Radio) Wiring Circuit: