Operation CHARM: Car repair manuals for everyone.

General Information








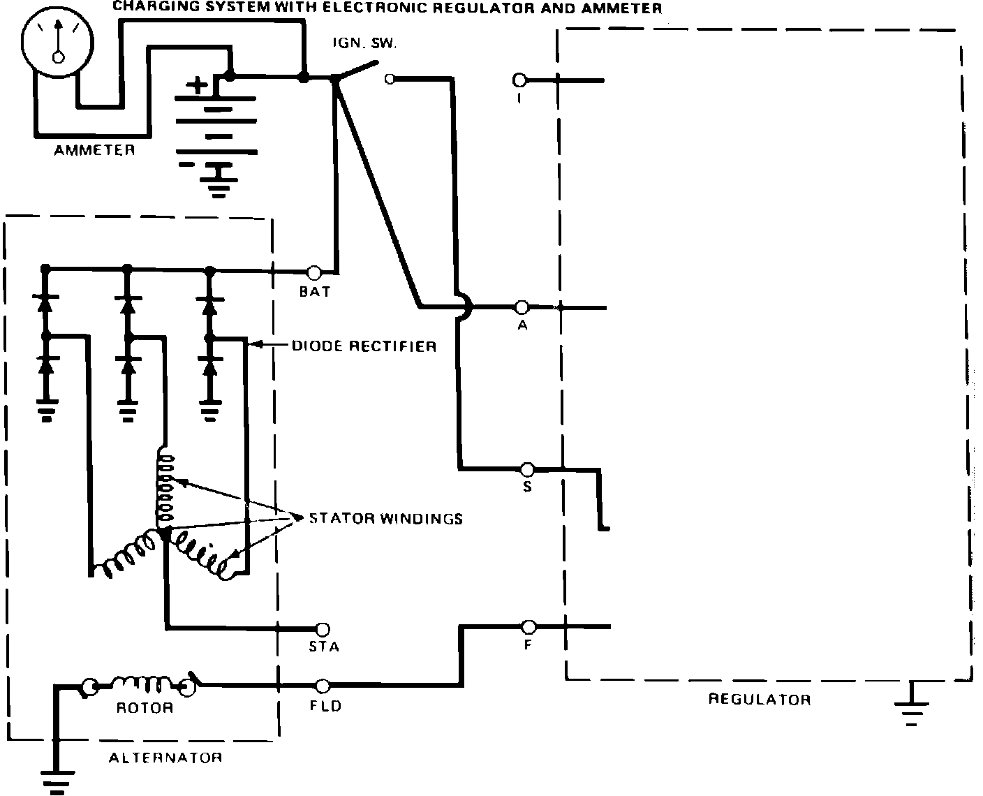
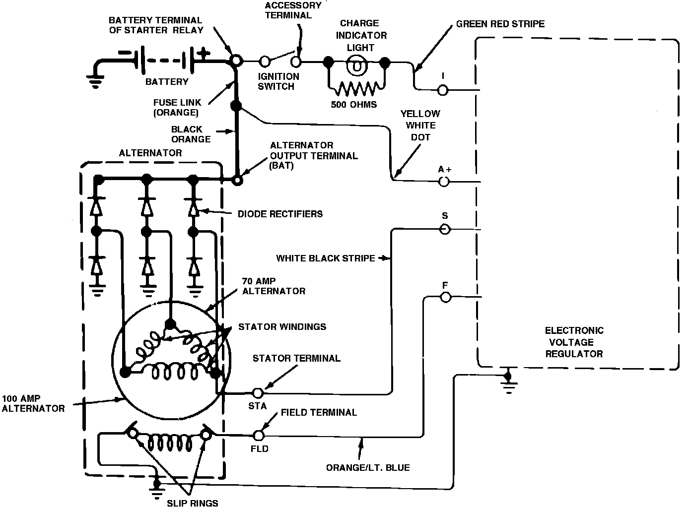
The operations and in-vehicle test procedures for the side terminal alternator are same as for rear terminal alternator. However, the internal wiring, Figs. 3 and 7, and bench test procedures differ.