Engine Controls
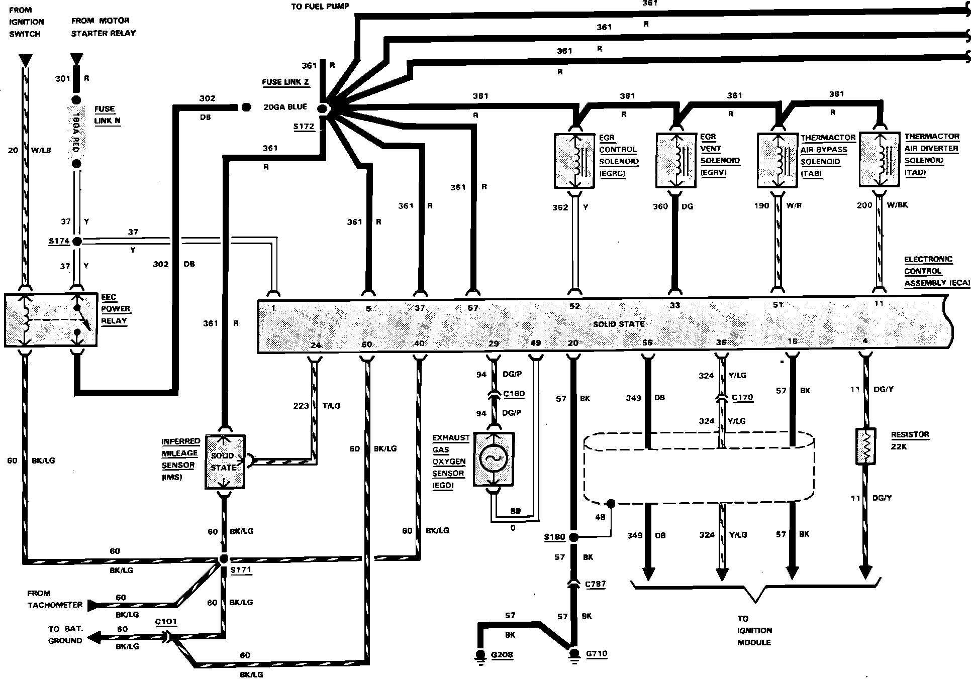
Fig. 20 Electronic Engine Control (EEC) System Wiring Circuit (Part 1 of 3). V8-302 (5.0L) EFI Engine:

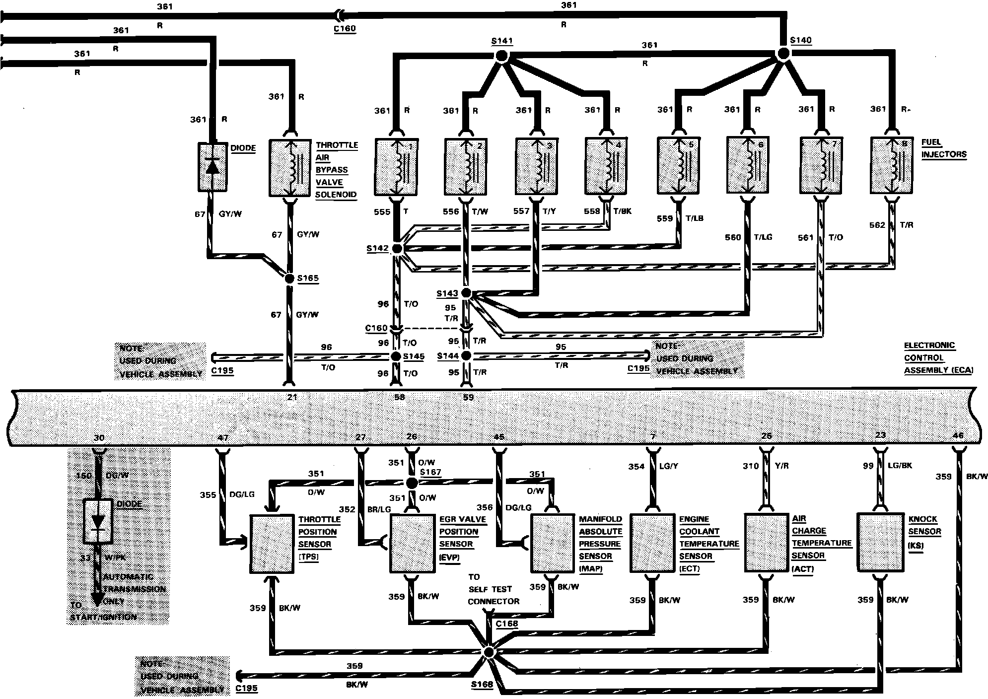
Fig. 20 Electronic Engine Control (EEC) System Wiring Circuit (Part 2 of 3). V8-302 (5.0L) EFI Engine:

Fig. 20 Electronic Engine Control (EEC) System Wiring Circuit (Part 3 of 3). V8-302 (5.0L) EFI Engine:
